XMT626 智能温控器 PID调节器

XMT624 XMT623 XMT626 XMT628
一、概述:
智能PID调节器具有高精度的自整定功能、驱动继电器、固态继电器SSR、电力调整器等、可选变送输出、RS485通讯输出。
XMT626系列智能调节仪用作温度、压力、流量、速度、阀门的PID调节器,并可带报警功能、变送功能、通讯功能。
热电阻、热电偶,远传压力,模拟信号等19种信号兼容输入
响应快、超调小、
高精度的自整定功能
驱动继电器、固态继电器SSR、电力调整器等
可选变送输出、RS485通讯输出
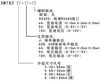
二、产品型号:
XMT623 XMT624 XMT626 XMT628
三、技术参数:
显示设定:四位显示,量程可用户设定(-1999~9999)
SSR 电平:12VDC/30mA
测量精度:0.2%满刻度1字
工作温度:0-50℃
采样速率:5次/秒
相对湿度:20-85%RH
显示周期:0.6S
库存温度:-10~70℃
触点容量:AC220V/3A
工作电源:AC/DC85~260V
馈电输出:24VDC/30mA
警报输出:两组继电器
通讯输出:RS485 Modbus_RTU
变送输出: 4(0)-20mA;0-10V;0-5V
1、基本部分(输入、显示、电源):
信号输入:19种常见信号兼容输入,可任意设定选择
19种信号为:T、R、J、WRe3-WRe5、B、S、K、E型热电偶,PT100,Cu50,375Ω,70mV,30mV,5V,10V,1-5V,10mA,20mA,4-20mA
显示设置:显示低限(-1999~9999)、显示高限(-1999~9999)、小数位(0~3)可设置 ,对于非线性信号,量程已由仪表内部确定。
注意:接好线之后,应对仪表进行设置,只有设置正确,才能正确显示。
零点误差可修正,滤波系数可设置,正/反作用科设置
测量精度: 0.2%,采样速率:5次秒
超限显示:“EEEE”或“-EEE”,请检查输入信号是否过大、断线、接反、故障,并检查显示设置是否正确。
提供一组24VDC电源输出(30mA)
工作电源:开关电源85~260VAC/DC,交直流兼容,功耗≤5W
2、主控输出部分:
可选继电器控制输出、固态继电器SSR触发电平输出、4-20mA/0-10mA/0-20mA/1-5V/0-5V/0-10模拟量控制输出
PID参数可由仪表自整定或人工设置
3、报警输出部分:
报警输出是标准配置,每个仪表均自带两组继电器报警输出,每组继电器均有一个常开触点和一个常闭触点(SPDT),继电器触点容量:AC220V/3A
每组继电器都可单独设置、报警模式、回差值可设置
4、辅助输出部分:
辅助输出不是标准配置,需要此功能,订货时一定要明确指出
辅助输出:RS485通讯功能和变送输出功能
RS485通讯协议:Modbus-RTU,通讯速率:1200-96bps
变送输出:0-10mA/0-20mA/4-20mA,0-5V/1-5V,0-10V
5、环境要求:
环境温度:0-50℃
相对湿度: 20-85%RH
库存温度: -10~70℃
四、尺寸图: 接线图:(以XMT624为例)




公司其它电缆价格及产品:






